The Fort Worth Press - UN unveils satellite-based system to spot methane

USD -
AED 3.672499
AFN 62.999943
ALL 83.270873
AMD 375.888706
ANG 1.790083
AOA 917.000055
ARS 1396.237901
AUD 1.407014
AWG 1.8
AZN 1.698754
BAM 1.694676
BBD 2.008379
BDT 122.349598
BGN 1.709309
BHD 0.377808
BIF 2960.677954
BMD 1
BND 1.274197
BOB 6.890426
BRL 5.191698
BSD 0.997171
BTN 92.084068
BWP 13.55123
BYN 2.990906
BYR 19600
BZD 2.005433
CAD 1.36977
CDF 2265.000249
CHF 0.78643
CLF 0.022968
CLP 906.910382
CNY 6.88685
CNH 6.872595
COP 3699.98
CRC 467.393376
CUC 1
CUP 26.5
CVE 95.544878
CZK 21.185303
DJF 177.563655
DKK 6.47945
DOP 60.863387
DZD 132.110985
EGP 52.276802
ERN 15
ETB 155.670589
EUR 0.867125
FJD 2.20805
FKP 0.749449
GBP 0.74913
GEL 2.710012
GGP 0.749449
GHS 10.864206
GIP 0.749449
GMD 73.500423
GNF 8738.713758
GTQ 7.638218
GYD 208.619099
HKD 7.838775
HNL 26.392042
HRK 6.536395
HTG 130.799092
HUF 336.360941
IDR 16953
ILS 3.08513
IMP 0.749449
INR 92.48345
IQD 1306.240929
IRR 1314000.000062
ISK 124.520243
JEP 0.749449
JMD 156.863595
JOD 0.709001
JPY 159.015991
KES 129.469687
KGS 87.449756
KHR 4001.525051
KMF 427.000207
KPW 899.9784
KRW 1487.720049
KWD 0.306621
KYD 0.830969
KZT 480.462708
LAK 21398.089379
LBP 89293.757284
LKR 310.517081
LRD 182.476724
LSL 16.681412
LTL 2.95274
LVL 0.60489
LYD 6.383523
MAD 9.3506
MDL 17.395034
MGA 4151.340672
MKD 53.41074
MMK 2100.10344
MNT 3571.101739
MOP 8.04861
MRU 39.666049
MUR 46.509817
MVR 15.45019
MWK 1728.988766
MXN 17.611601
MYR 3.913503
MZN 63.909424
NAD 16.681412
NGN 1354.340347
NIO 36.696532
NOK 9.590245
NPR 147.335494
NZD 1.70647
OMR 0.384511
PAB 0.997097
PEN 3.408199
PGK 4.302203
PHP 59.571502
PKR 278.401043
PLN 3.69509
PYG 6464.107308
QAR 3.635584
RON 4.416494
RSD 101.842938
RUB 83.196719
RWF 1458.298132
SAR 3.755022
SBD 8.045182
SCR 13.736202
SDG 601.000077
SEK 9.29015
SGD 1.27693
SHP 0.750259
SLE 24.60203
SLL 20969.510825
SOS 568.861238
SRD 37.625002
STD 20697.981008
STN 21.229399
SVC 8.724736
SYP 110.58576
SZL 16.684502
THB 32.369007
TJS 9.557607
TMT 3.51
TND 2.939436
TOP 2.40776
TRY 44.214901
TTD 6.765591
TWD 31.864304
TZS 2603.729976
UAH 43.810984
UGX 3764.086078
UYU 40.534979
UZS 12100.600048
VES 447.80816
VND 26313
VUV 119.592862
WST 2.733704
XAF 568.378412
XAG 0.012561
XAU 0.0002
XCD 2.70255
XCG 1.79711
XDR 0.70688
XOF 568.388262
XPF 103.338171
YER 238.550185
ZAR 16.626715
ZMK 9001.198224
ZMW 19.449511
ZWL 321.999592
  • RBGPF

    0.1000

    82.5

    +0.12%

  • CMSC

    -0.0400

    22.95

    -0.17%

  • CMSD

    -0.0700

    22.88

    -0.31%

  • RYCEF

    0.6900

    16.81

    +4.1%

  • GSK

    -0.3600

    53.41

    -0.67%

  • NGG

    -0.4700

    90.42

    -0.52%

  • RELX

    -0.1800

    34.29

    -0.52%

  • BCC

    1.2000

    72.92

    +1.65%

  • BCE

    0.1100

    26.01

    +0.42%

  • RIO

    -0.0600

    89.8

    -0.07%

  • BTI

    -0.3900

    60.55

    -0.64%

  • JRI

    -0.0800

    12.46

    -0.64%

  • VOD

    0.1500

    14.75

    +1.02%

  • AZN

    -0.7200

    191.29

    -0.38%

  • BP

    0.9500

    43.85

    +2.17%

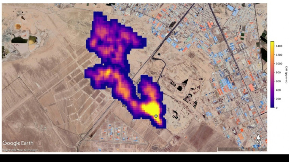
UN unveils satellite-based system to spot methane
UN unveils satellite-based system to spot methane / Photo: © NASA/JPL-Caltech/AFP

UN unveils satellite-based system to spot methane

The UN unveiled on Friday a satellite-based system to detect methane emissions as part of efforts to cut down on the major contributor to global warming.

Text size:

The Methane Alert and Response System (MARS) was announced by the UN Environment Programme during the COP27 climate summit in the Egyptian seaside resort of Sharm el-Sheikh.

Methane, emitted by leaks in fossil fuel installations as well as from other human caused sources like livestock farming and landfills, is responsible for roughly 30 percent of the global rise in temperatures to date.

Dozens of countries last year pledged to act to cut pollution from the potent greenhouse gas.

MARS will use data from global mapping satellites to detect methane "hot spots" and large plumes of the gas, and identify its source, the UN Environment Programme said in a statement.

UNEP would then notify governments and companies about the emissions "so that the responsible entity can take appropriate action."

"Reducing methane emissions can make a big and rapid difference, as this gas leaves the atmosphere far quicker than carbon dioxide," said UNEP Executive Director Inger Andersen.

US climate envoy John Kerry said cutting methane was the "fastest opportunity" to help the world reach the goal of limiting warming to 1.5 degrees Celsius.

J.M.Ellis--TFWP