The Fort Worth Press - New NASA tool helps detect 'super-emitters' of methane from space

USD -
AED 3.672503
AFN 65.999852
ALL 81.873378
AMD 378.43987
ANG 1.79008
AOA 917.000491
ARS 1445.0428
AUD 1.425192
AWG 1.8
AZN 1.701926
BAM 1.658498
BBD 2.01317
BDT 122.152876
BGN 1.67937
BHD 0.376919
BIF 2961.725511
BMD 1
BND 1.270543
BOB 6.906845
BRL 5.228904
BSD 0.999546
BTN 90.307481
BWP 13.806116
BYN 2.86383
BYR 19600
BZD 2.010235
CAD 1.36427
CDF 2155.000115
CHF 0.774745
CLF 0.021839
CLP 861.999947
CNY 6.946501
CNH 6.93494
COP 3632.08
CRC 496.408795
CUC 1
CUP 26.5
CVE 93.503553
CZK 20.593989
DJF 177.719935
DKK 6.319765
DOP 62.937775
DZD 129.865503
EGP 47.013897
ERN 15
ETB 155.042675
EUR 0.84615
FJD 2.1993
FKP 0.732491
GBP 0.73007
GEL 2.695024
GGP 0.732491
GHS 10.950041
GIP 0.732491
GMD 73.500677
GNF 8769.058562
GTQ 7.666672
GYD 209.120397
HKD 7.812175
HNL 26.408086
HRK 6.3756
HTG 131.107644
HUF 322.251037
IDR 16758
ILS 3.082015
IMP 0.732491
INR 90.48545
IQD 1309.380459
IRR 42125.000158
ISK 122.69594
JEP 0.732491
JMD 156.640605
JOD 0.708969
JPY 155.718977
KES 128.999825
KGS 87.449964
KHR 4033.037668
KMF 418.00027
KPW 899.987247
KRW 1449.560268
KWD 0.307102
KYD 0.83298
KZT 501.119346
LAK 21499.832523
LBP 89508.041026
LKR 309.380459
LRD 185.911623
LSL 16.009531
LTL 2.95274
LVL 0.60489
LYD 6.319217
MAD 9.168716
MDL 16.926717
MGA 4429.877932
MKD 52.134305
MMK 2100.119929
MNT 3568.429082
MOP 8.04357
MRU 39.901294
MUR 45.889873
MVR 15.449947
MWK 1733.257012
MXN 17.252485
MYR 3.932502
MZN 63.750037
NAD 16.009531
NGN 1387.419629
NIO 36.785781
NOK 9.64092
NPR 144.492309
NZD 1.65348
OMR 0.384493
PAB 0.999521
PEN 3.364907
PGK 4.282347
PHP 59.059528
PKR 279.545138
PLN 3.573615
PYG 6631.277242
QAR 3.634567
RON 4.310899
RSD 99.326542
RUB 76.88768
RWF 1458.783824
SAR 3.750079
SBD 8.058101
SCR 13.733114
SDG 601.509021
SEK 8.90901
SGD 1.269935
SHP 0.750259
SLE 24.474972
SLL 20969.499267
SOS 570.272883
SRD 38.114501
STD 20697.981008
STN 20.775741
SVC 8.746163
SYP 11059.574895
SZL 16.015332
THB 31.656032
TJS 9.340767
TMT 3.51
TND 2.890372
TOP 2.40776
TRY 43.476498
TTD 6.770319
TWD 31.591998
TZS 2584.039876
UAH 43.256279
UGX 3563.251531
UYU 38.49872
UZS 12236.487289
VES 371.640565
VND 26002
VUV 119.537583
WST 2.726316
XAF 556.244594
XAG 0.011829
XAU 0.000202
XCD 2.70255
XCG 1.801384
XDR 0.691072
XOF 556.244594
XPF 101.131218
YER 238.375017
ZAR 15.966098
ZMK 9001.213126
ZMW 19.615608
ZWL 321.999592
  • BCC

    2.8250

    84.575

    +3.34%

  • GSK

    0.5100

    52.98

    +0.96%

  • AZN

    -1.7350

    186.675

    -0.93%

  • CMSD

    -0.0950

    23.985

    -0.4%

  • SCS

    0.0200

    16.14

    +0.12%

  • JRI

    -0.0200

    13.13

    -0.15%

  • BTI

    1.0020

    61.992

    +1.62%

  • RIO

    2.8600

    95.38

    +3%

  • RYCEF

    0.3300

    17

    +1.94%

  • BCE

    0.3320

    26.162

    +1.27%

  • BP

    0.5350

    38.235

    +1.4%

  • RELX

    -5.3420

    30.188

    -17.7%

  • RBGPF

    0.1000

    82.5

    +0.12%

  • CMSC

    -0.0950

    23.655

    -0.4%

  • VOD

    0.2550

    15.165

    +1.68%

  • NGG

    1.5970

    86.207

    +1.85%

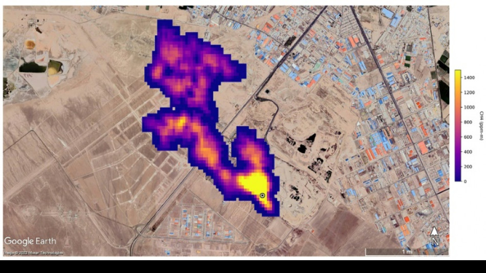
New NASA tool helps detect 'super-emitters' of methane from space
New NASA tool helps detect 'super-emitters' of methane from space / Photo: © NASA/JPL-Caltech/AFP

New NASA tool helps detect 'super-emitters' of methane from space

NASA scientists, using a tool designed to study how dust affects climate, have identified more than 50 spots around the world emitting major levels of methane, a development that could help combat the potent greenhouse gas.

Text size:

"Reining in methane emissions is key to limiting global warming," NASA Administrator Bill Nelson said in a press release on Tuesday.

"This exciting new development will not only help researchers better pinpoint where methane leaks are coming from, but also provide insight on how they can be addressed -- quickly."

NASA said its Earth Surface Mineral Dust Source Investigation (EMIT) is designed to foster understanding of the effects of airborne dust on climate.

But EMIT, which was installed on the International Space Station in July and can focus on areas as small as a soccer field, has also shown the ability to detect the presence of methane.

NASA said more than 50 "super-emitters" of methane gas in Central Asia, the Middle East, and the southwestern United States have been identified so far. Most of them are connected to the fossil-fuel, waste or agriculture sectors.

Kate Calvin, NASA's chief scientist and senior climate advisor, said EMIT's "additional methane-detecting capability offers a remarkable opportunity to measure and monitor greenhouse gases that contribute to climate change."

- 'Exceeds our expectations' -

Methane is responsible for roughly 30 percent of the global rise in temperatures to date.

While far less abundant in the atmosphere than CO2, it is about 28 times more powerful as a greenhouse gas on a century-long timescale. Over a 20-year time frame, it is 80 times more potent.

Methane lingers in the atmosphere for only a decade, compared to hundreds or thousands of years for CO2.

This means a sharp reduction in emissions could shave several tenths of a degree Celsius off of projected global warming by mid-century, helping keep alive the Paris Agreement goal of capping Earth's average temperature increase to 1.5C, according to the UN Environment Programme (UNEP).

"EMIT will potentially find hundreds of super-emitters – some of them previously spotted through air-, space-, or ground-based measurement, and others that were unknown," NASA said.

Andrew Thorpe, a research technologist at the Jet Propulsion Laboratory leading the EMIT methane effort, said some of the methane plumes detected by EMIT are among the largest ever seen.

"What we've found in a just a short time already exceeds our expectations," Thorpe said.

NASA said a methane plume about two miles (3.3 kilometers) long was detected southeast of Carlsbad, New Mexico, in the Permian Basin, one of the largest oilfields in the world.

It said 12 plumes from oil and gas infrastructure were identified in Turkmenistan, east of the Caspian Sea port city of Hazar.

A methane plume at least three miles (4.8 kilometers) long was detected south of Tehran from a major waste-processing complex, NASA said.

S.Palmer--TFWP